Wi-Fi energiamérő kontaktorvezérléssel
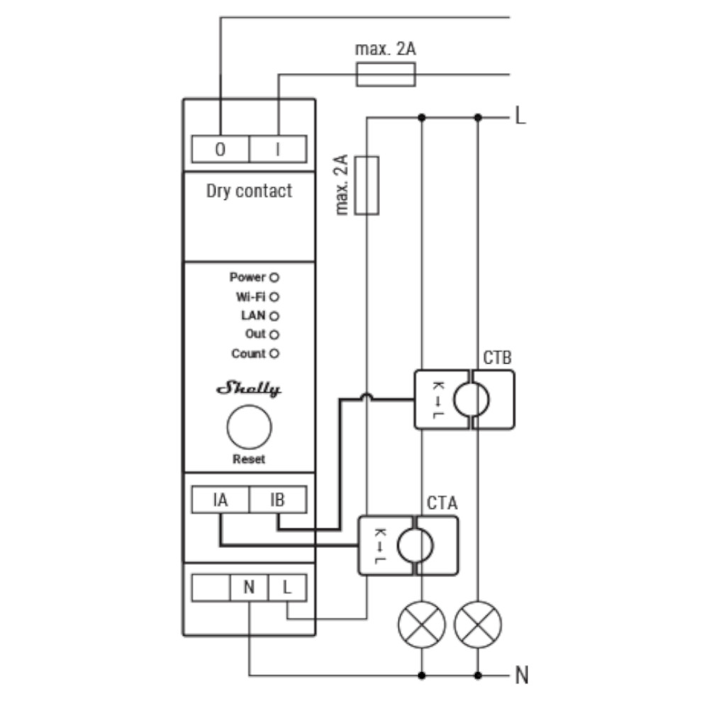
A Shelly Pro EM-50 egy DIN-sínre szerelhető, kétcsatornás, egyfázisú energiamérő. Beépített kapcsolóval rendelkezik száraz érintkezőkkel a kontaktorvezérléshez.
- LAN, Wi-Fi és Bluetooth kapcsolat a nagy biztonság és megbízhatóság érdekében.
- Valós időben jelenti a felhalmozott energiát, valamint a pillanatnyi feszültséget, áramerősséget, aktív és látszólagos teljesítményt fázisonként.
- Teljesítménymérés – két független mérési csatorna ugyanazon a fázison, vagy visszatermelés mérése.
- 4 Kvadránsmérés az energiafelhasználás optikai impulzusjelzésével.
- Használható kontaktorokkal nagyobb terhelésekhez.
- B pontossági osztály (IEC 62053-21).
- Fotovoltaikus kész.
- Az adatokat a saját memóriában tárolja, amelyek 1 perces időközönként akár 60 napig visszakereshetők.
- Hub nem szükséges! Könnyű vezérlés a Shelly Smart Control alkalmazáson, a legtöbb platformon és protokollon, valamint hangsegédeken keresztül. Használja az Alexával, az otthoni asszisztenssel vagy a kívánt automatizálási rendszerrel.
- Támogatja a parancsfájlokat, a webhookot, az MQTT-t, a WebSocketet, a HTTPS-t, az UDP-t, a TLS-t és az egyéni tanúsítványokat és a Modbus TCP protokollt
*A csomag 2 db 50 A-es áramváltót tartalmaz








